Упр.3.79 ГДЗ Сборник упражнений Босова 7-9 класс (Информатика)
Решение #1

Рассмотрим вариант решения задания из учебника Босова, Аквилянов 9 класс, Просвещение:
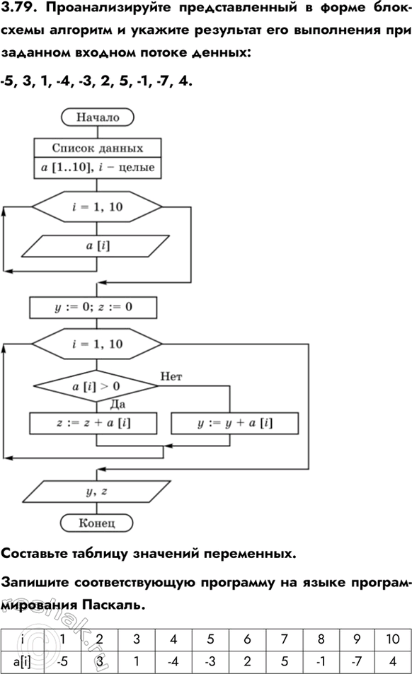
3.79. Проанализируйте представленный в форме блок-схемы алгоритм и укажите результат его выполнения при заданном входном потоке денных:
-5, 3, 1, -4, -3, 2, 5, -1, -7, 4.
Составьте таблицу значений переменных.
Запишите соответствующую программу на языке программирования Паскаль.
Вывод:
z = 15 – сумма элементов массива больших 0, y = -20 – сумма элементов массива не больших 0.
program Z_79;
const
a: array [1..10] of integer;
var
i, y, z: integer;
begin
for i := 1 to 10 do
read(a[i]);
y := 0; z := 0;
for i := 1 to 10 do
if a[i] > 0 then z := z + a[i]
else y := y + a[i];
writeln('y=', y, ' z=', z)
end.
Популярные решебники 9 класс Все решебники
*К сожалению, временные проблемы с публикацией комментариев с мобильных устройств.